XMT623,XMT624,XMT626,XMT628智能PID調節儀,工業調節儀,智能控制儀
XMT62X系列智能PID調節儀
一、特點 ◆ 測量精度高,長期穩定性好,抗干擾能力強 ◆ WATCHDOG電路,數字濾波,光電隔離等技術 ◆ 響應快,超調小,震蕩周期小,穩態偏差小 ◆ 可手動查看輸出百分比,方便系統PID調試 ◆ 變送輸出和通訊功能,方便組成DCS系統 ◆ 廣泛應用于石化、熱力、供暖、供水等行業 二、技術參數 1. 電源電壓:AC/DC85~260V 2. 輸入信號:T、R、J、WRe3-25、B S、 K、 E、Pt100、Cu50 0~375Ω、0~75mV、0~30mV |
|
0~5V、1~5V、0~10V、0~10mA 0~20mA、4~20mA 3. 基本誤差:0.2%FS±1個字 4. 采樣速率:5次/秒 5. 顯示周期:0.6秒 6. 饋電輸出:DC24V/30mA 7. SSR電平:DC12V/30mA 8. 變送輸出:4~20mA、0~20mA 9. 通訊輸出:RS485,(MODBUS_RTU協議) 10.使用環境:0~50℃;≤ 85% RH
|
|
|
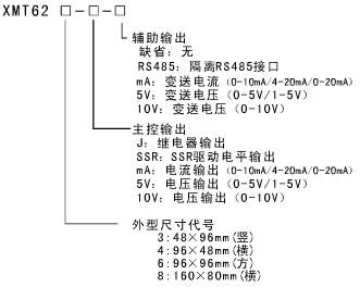
| 選型圖: |
|

| | |